Nuevo!

Diagramas eléctricos Ford F-150 1997

$ 9.00

Aplica a motores: 4.2L, 4.6L, 5.4L

Add to Cart
Wiring Diagrams Ford F-150 1997
Diagramas eléctricos Ford F-150 1997
$ 9.00

Precio en dólares estadounidenses (USD). Al Terminar la compra descargue el archivo desde su correo o verifique «mi cuenta»

Pagos encriptados y seguros

Diagramas eléctricos Ford F-150 1997 con motor 4.2L, 4.6L, 5.4L

El manual de diagramas eléctricos Ford F-150 1997 es una herramienta indispensable para cualquier propietario o mecánico de esta camioneta.

Este manual contiene información detallada sobre el sistema eléctrico de la Ford F-150 1997, incluyendo:

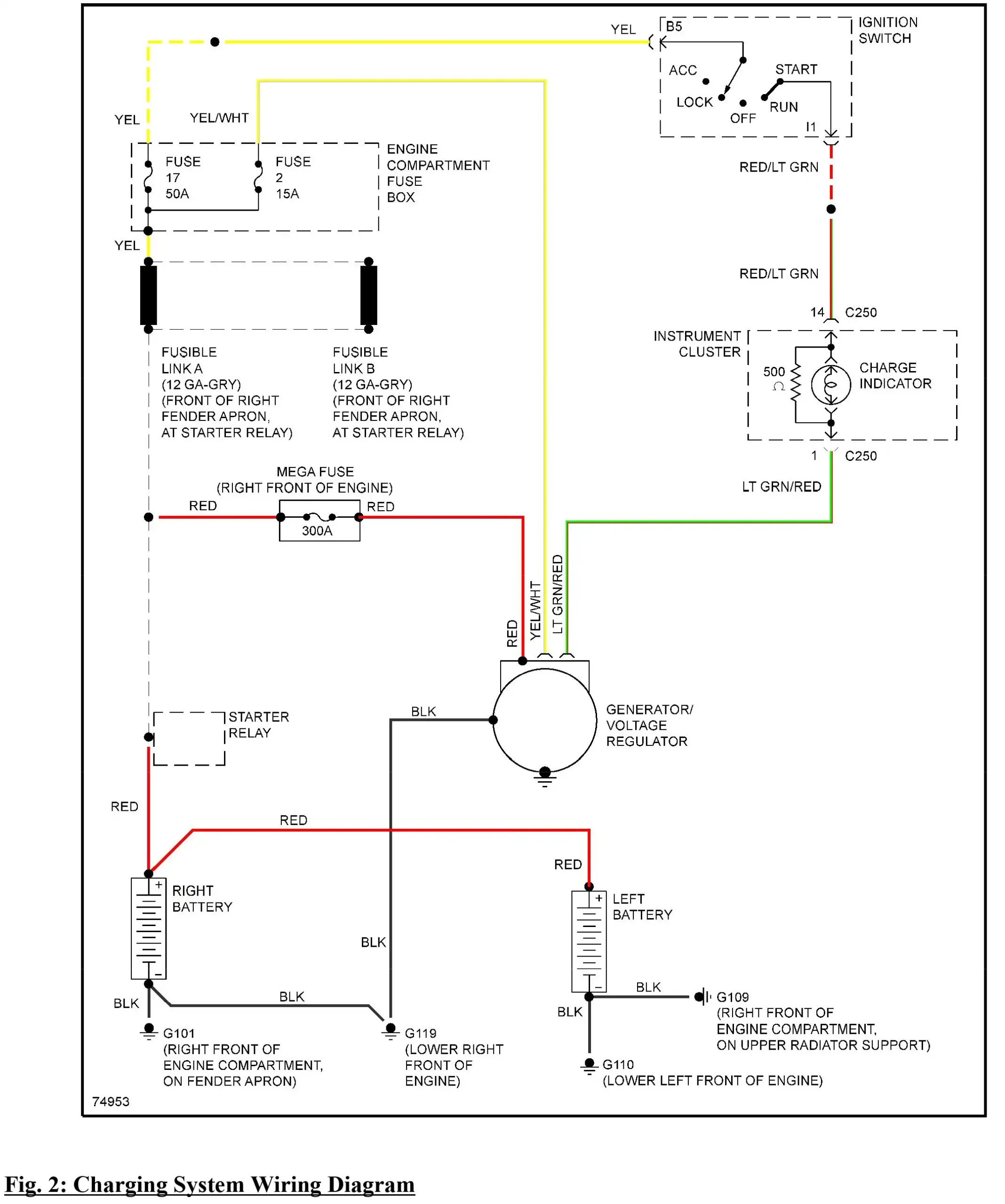
  • Diagramas eléctricos completos del motor, transmisión, carrocería, chasis y accesorios.
  • Cableado a color y muy nítidos para realizar reparaciones y mantenimiento.
  • Información sobre componentes eléctricos y sus funciones.

El manual está diseñado para ser fácil de usar y comprender, incluso para los técnicos menos experimentados.

Aplica a motores:

4.2L, 4.6L, 5.4L

Índice de contenido:

  • Ubicación de componentes
  • Fusibles y disyuntores – f-150
  • Diagramas de cableado f150 año 1997
  • Usando los diagramas de cableado de mitchell
  • Aire acondicionado
  • Frenos antibloqueo
  • Anti-robo
  • Computadora del cuerpo
  • Líneas de datos informáticos DLC
  • Control de crucero
  • Rendimiento de motor
  • Luces exteriores
  • Distribución de tierras
  • Faros
  • Bocina
  • Combinación de instrumentos
  • Luces interiores
  • Distribución de poder
  • Cerraduras eléctricas de puertas
  • Espejos eléctricos
  • Asientos eléctricos
  • Ventanas eléctricas
  • Radio
  • Interbloqueos de cambio
  • Comenzar a cargar
  • Restricciones suplementarias
  • Transmisión
  • Sistemas de alerta
  • Limpia parabrisas

¿Por qué comprar este manual de cableado?

  • Es una herramienta indispensable para cualquier propietario o mecánico de una Ford F-150 1996.
  • Contiene información detallada sobre el sistema eléctrico de la camioneta.
  • Está diseñado para ser fácil de usar y comprender.

Compre su manual de diagramas eléctricos Ford F-150 1997 hoy mismo y comience a reparar y mantener su camioneta como un profesional.

Formato: PDF.
Idioma: Ingles.
Páginas:
138, Tamaño: 91 Mb.

Descarga inmediata en PDF por Google Drive

El producto es 100% digital, de descarga inmediata, entregado en formato PDF mediante Google Drive. Compatible con computadora, tablet o celular. No se envía material físico.

Adquiéralo!, una vez completado la compra usted verá la descarga de manera inmediata, del mismo modo se enviará a su correo electrónico que consignó al momento de la compra: Ayuda de compra al cliente

Valoraciones

No hay valoraciones aún.

Sé el primero en valorar “Diagramas eléctricos Ford F-150 1997”

Tu dirección de correo electrónico no será publicada. Los campos obligatorios están marcados con *

Make Model Year
FORD F-150 1997