Diagramas Eléctricos Toyota RAV4 2.0L (3S-FE) 1997 – Descarga PDF.
Diagramas Eléctricos Toyota RAV4 2.0L (3S-FE) 1997, si eres un técnico automotriz, mecánico o propietario de un Toyota RAV4, contar con los diagramas eléctricos adecuados es fundamental para garantizar el correcto funcionamiento y mantenimiento de tu vehículo. Este manual PDF está diseñado para proporcionarte acceso a los diagramas eléctricos completos de estos modelos específicos, facilitando la reparación, diagnóstico y optimización de los sistemas eléctricos del Toyota RAV4 3S-FE.
¿Qué incluye este manual Toyota RAV4 2.0L (3S-FE) 1997?
- Diagramas Eléctricos Detallados: Incluirás todos los esquemas de cableado y conexiones del Toyota RAV4 3S-FE.
- Guías de Diagnóstico Eléctrico: Ayudarán a los técnicos a identificar posibles fallos eléctricos mediante pruebas y mediciones utilizando un multímetro.
- Esquemas de Fusibles y Relés: Información esencial para localizar y reemplazar fusibles o relés defectuosos que puedan estar afectando el sistema eléctrico.
- Vista de conectores: Con número de parte.
- Localización de componentes, fusibles, conectores a tierra.
Aplica a motor Toyota RAV4 1997.
- L4-2.0L (3S-FE) 2WD y 4WD
Lo que encontrarás en este manual (Ingles)
- Ubicación de conectores y componentes.
- Ubicación de tierra.
- Ubicación de arneses.
- Ubicación de empalmes.
- Diagramas eléctricos.
- Diagramas de información e instrumentos.
- Ayuda para el diagnóstico.
- Vistas de conectores.
- Vistas de despiece.
- Diagramas eléctricos.
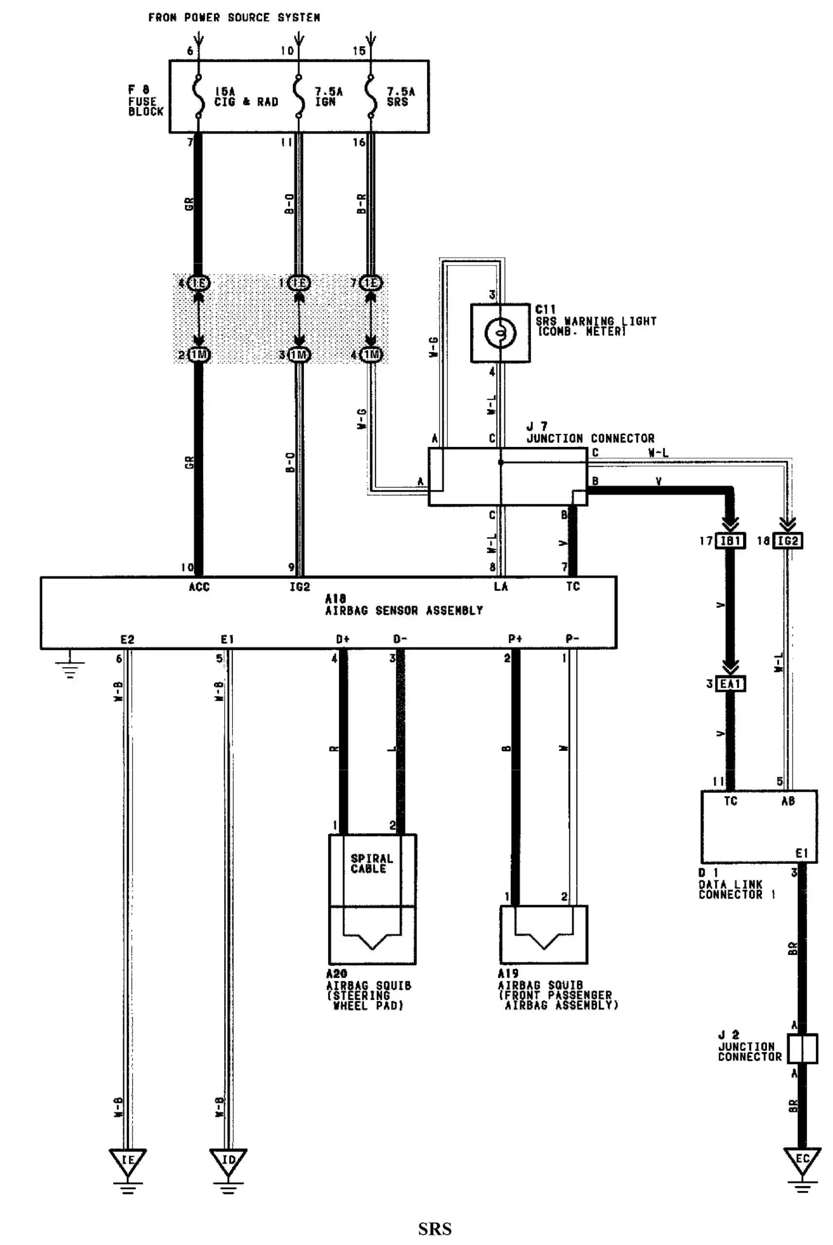
- Airbag SRS.
- Frenos antibloqueo – Sistemas de control de tracción.
- Luz de reversa.
- Luz de freno.
- Interruptor de freno – TCC.
- Sistema de carga.
- Control de crucero.
- Luz de techo.
- Datos del relé de fusibles y la caja de conexiones.
- Lámpara de advertencia de peligro.
- Faro delantero.
- Elemento de vidrio calefactado.
- Calefacción y aire acondicionado.
- Bocina.
- Panel de instrumentos, indicadores e indicadores de advertencia.
- Espejos.
- Interruptor de sobremarcha AT.
- Distribución de potencia y tierra.
- Bloqueo de potencia.
- Gestión del tren motriz ECM.
- Motor del ventilador de refrigeración del radiador.
- Ventilador y condensador del radiador.
- Radio.
- Interbloqueo de cambios, AT.
- Sistema de arranque.
- Techo corredizo Sunrof.
- Lámpara trasera.
- Caja de transferencia.
- Interruptor de modo de transferencia AT.
- Sensor de velocidad de la transmisión AT.
- Sistema de control de la transmisión.
- VÁLVULA de control.
- Ventanas.
- Motor del lavaparabrisas.
Archivos descargables en Google Drive muy completo. Descarga inmediata y sin límites de acceso
Formato: Archivo PDF.
Idioma: Ingles.
Páginas: 385, Tamaño: 320 Mb
Al completar su compra se enviará un enlace de descarga a su correo. Asegúrese de que su dirección de correo electrónico sea la correcta.: Ayuda de compra al cliente






Valoraciones
No hay valoraciones aún.